русс | укр

Языки программирования

ПаскальСиАссемблерJavaMatlabPhpHtmlJavaScriptCSSC#DelphiТурбо Пролог

Компьютерные сетиСистемное программное обеспечениеИнформационные технологииПрограммирование

Все о программировании


Linux Unix Алгоритмические языки Аналоговые и гибридные вычислительные устройства Архитектура микроконтроллеров Введение в разработку распределенных информационных систем Введение в численные методы Дискретная математика Информационное обслуживание пользователей Информация и моделирование в управлении производством Компьютерная графика Математическое и компьютерное моделирование Моделирование Нейрокомпьютеры Проектирование программ диагностики компьютерных систем и сетей Проектирование системных программ Системы счисления Теория статистики Теория оптимизации Уроки AutoCAD 3D Уроки базы данных Access Уроки Orcad Цифровые автоматы Шпаргалки по компьютеру Шпаргалки по программированию Экспертные системы Элементы теории информации

Из выражения (16.15) и (16.16) получаем


Дата добавления: 2015-08-31; просмотров: 691; Нарушение авторских прав


. (16.17)

Подав одновременно напряжения Uу и Uх на вертикально и горизонтально отклоняющие пластины, получим на экране осциллографа петлю гистерезиса.

По площади петли можно найти работу перемагничивания, отнесенную к единице объема. Малое изменение объемной плотности энергии магнитного поля в цикле перемагничивания определяется по формуле

. (16.18)

Работа расходуется на изменение внутренней энергии единицы объема ферромагнетика. За полный цикл перемагничивания

. (16.19)

Учитывая (16.11) и (16.17), получаем:

, (16.20)

где Sп – площадь петли гистерезиса; S2=(r1r2)b – площадь поперечного сечения тороида, b – высота тороида.

 
 

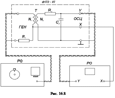
Для изучения явления гистерезиса предназначен модуль ФПЭ-07. Принцип работы заключается в получении петли гистерезиса ферритового образца. Исследуемым образцом является сердечник тороидального трансформатора Т с двумя обмотками N1 (намагничивающая обмотка) и N2 (измерительная обмотка). Намагничивающая обмотка запитывается от генератора сигналов через резистор R1 переменным током. На резисторе R1 возникает напряжение, пропорциональное этому току и напряженности магнитного поля в образце. Это напряжение подается на вход “х” модуля ФПЭ-07. Измерительная обмотка трансформатора присоединена к интегрирующей R2-C1 цепочке. Напряжение на интегрирующей емкости С1 пропорционально величине вектора индукции и подается на вход “y” модуля ФПЭ-07.



<== предыдущая лекция | следующая лекция ==>
По закону Фарадея ЭДС индукции по вторичной обмотке | Порядок выполнения работы


Карта сайта Карта сайта укр


Уроки php mysql Программирование

Онлайн система счисления Калькулятор онлайн обычный Инженерный калькулятор онлайн Замена русских букв на английские для вебмастеров Замена русских букв на английские

Аппаратное и программное обеспечение Графика и компьютерная сфера Интегрированная геоинформационная система Интернет Компьютер Комплектующие компьютера Лекции Методы и средства измерений неэлектрических величин Обслуживание компьютерных и периферийных устройств Операционные системы Параллельное программирование Проектирование электронных средств Периферийные устройства Полезные ресурсы для программистов Программы для программистов Статьи для программистов Cтруктура и организация данных


 


Не нашли то, что искали? Google вам в помощь!

 
 

© life-prog.ru При использовании материалов прямая ссылка на сайт обязательна.

Генерация страницы за: 0.139 сек.