Цель работы: ознакомиться с работой, основными характеристиками полупроводниковых диодов и стабилитрона.

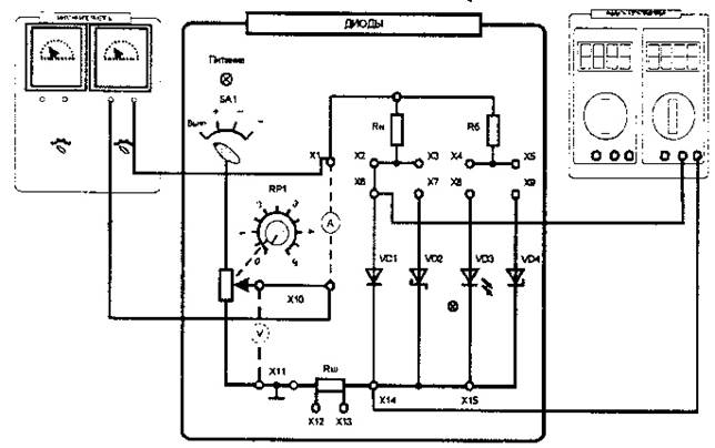
Рис.1 Схема для исследования характеристик полупроводникового диода
Таблица 1. Опытные данные исследования прямой ветви полупроводникового диода
Таблица 2. Опытные данные исследования обратной ветви полупроводникового диода
По результатам, приведенным в таблицах построить ВАХ диода
Исследование работы стабилитрона

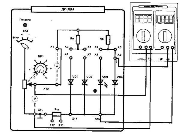
Рис.2 Схема для исследования характеристик стабилитрона
Таблица 3. Данные для построения обратной ветви ВАХ
По полученным опытным данным построить ВАХ стабилитрона.
Контрольные вопросы
1. Классификация полупроводниковых приборов
2. Вольт-амперная характеристика диода
3. Виды пробоев p-n перехода
4. Вольт-амперная характеристика стабилитрона