русс | укр

Языки программирования

ПаскальСиАссемблерJavaMatlabPhpHtmlJavaScriptCSSC#DelphiТурбо Пролог

Компьютерные сетиСистемное программное обеспечениеИнформационные технологииПрограммирование

Все о программировании


Linux Unix Алгоритмические языки Аналоговые и гибридные вычислительные устройства Архитектура микроконтроллеров Введение в разработку распределенных информационных систем Введение в численные методы Дискретная математика Информационное обслуживание пользователей Информация и моделирование в управлении производством Компьютерная графика Математическое и компьютерное моделирование Моделирование Нейрокомпьютеры Проектирование программ диагностики компьютерных систем и сетей Проектирование системных программ Системы счисления Теория статистики Теория оптимизации Уроки AutoCAD 3D Уроки базы данных Access Уроки Orcad Цифровые автоматы Шпаргалки по компьютеру Шпаргалки по программированию Экспертные системы Элементы теории информации

ОПИСАНИЕ ЭКСПЕРИМЕНТАЛЬНОЙ УСТАНОВКИ


Дата добавления: 2015-08-31; просмотров: 742; Нарушение авторских прав


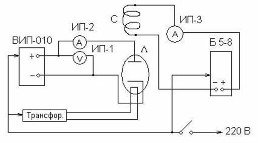
Для выполнения данной работы применяется схема, приведенная на рис. 5.

Вид лицевой панели установки, приведенный на рис. 5а, дает представление о расположении измерительных приборов и регулировок, необходимых для выполнения работы. Вакуумный диод может свободно вводится и извлекаться из соленоида, находящегося за панелью.

 

 
 

Рис. 5а

 

На рис. 5б изображена принципиальная схема установки и указаны типы применяемых приборов.

Электронная лампа Л – диод с подогревным катодом, радиус анода лампы R=0,9 см.

 

 
 

Рис. 5б

 

Соленоид С имеет обмотку, состоящую из N=800 витков медного провода, и длину l=6,7 см. Выводы соленоида подсоединены к источнику питания постоянного тока Б5-8 через амперметр ИП-3, пределы измерения которого 0¸2,5 А. Регулятор тока соленоида, а следовательно, и магнитного поля соленоида, смонтирован на лицевой панели под ИП-3.

Цепь питания накала катода лампы состоит из трансформатора, обеспечивающего напряжение накала в 6,3 В, и сетевого выклю-чателя. Цепь питания анода лампы состоит из источника питания ВИП-010, миллиамперметра ИП-2 и вольтметра ИП-1, измеряющего анодное напряжение.

 



<== предыдущая лекция | следующая лекция ==>
ТЕОРЕТИЧЕСКИЕ ОСНОВЫ РАБОТЫ | ПОРЯДОК ВЫПОЛНЕНИЯ РАБОТЫ


Карта сайта Карта сайта укр


Уроки php mysql Программирование

Онлайн система счисления Калькулятор онлайн обычный Инженерный калькулятор онлайн Замена русских букв на английские для вебмастеров Замена русских букв на английские

Аппаратное и программное обеспечение Графика и компьютерная сфера Интегрированная геоинформационная система Интернет Компьютер Комплектующие компьютера Лекции Методы и средства измерений неэлектрических величин Обслуживание компьютерных и периферийных устройств Операционные системы Параллельное программирование Проектирование электронных средств Периферийные устройства Полезные ресурсы для программистов Программы для программистов Статьи для программистов Cтруктура и организация данных


 


Не нашли то, что искали? Google вам в помощь!

 
 

© life-prog.ru При использовании материалов прямая ссылка на сайт обязательна.

Генерация страницы за: 0.642 сек.